DECIZIE Nr.
277 din 14 martie 2006
privind aprobarea Codului
tehnic al gazelor naturale comprimate pentru vehicule
ACT EMIS DE:
AUTORITATEA NATIONALA DE REGLEMENTARE IN DOMENIUL GAZELOR
ACT PUBLICAT IN:
MONITORUL OFICIAL NR. 277 din 28 martie 2006
Având în vedere prevederile art. 8 lit. d) şi ale art. 75 alin. (2) din Legea gazelor
nr. 351/2004, cu modificările şi completările ulterioare,
în temeiul prevederilor art. 10 alin. (4) şi (5) din Legea nr. 351/2004, cu modificările şi completările
ulterioare,
preşedintele Autorităţii Naţionale de Reglementare în Domeniul Gazelor Naturale emite prezenta decizie.
Art. 1. - Se aprobă Codul tehnic al gazelor naturale comprimate pentru vehicule, prevăzut în anexa care face parte integrantă din prezenta decizie.
Art. 2. - Compartimentele de resort din cadrul Autorităţii Naţionale de Reglementare în Domeniul Gazelor Naturale, Inspecţiei de Stat pentru Controlul Cazanelor,
Recipientelor sub Presiune şi
Instalaţiilor de Ridicat şi Regiei Autonome „Registrul Auto
Român", precum şi agenţii economici care desfăşoară activităţi de
producere, depozitare, distribuţie şi furnizare a
gazelor naturale comprimate pentru vehicule şi persoanele fizice autorizate care desfăşoară activităţi în acest domeniu vor duce la
îndeplinire prevederile prezentei decizii.
Art. 3. - Prezenta decizie se publică în Monitorul Oficial al României, Partea
I.
Preşedintele
Autorităţii Naţionale de Reglementare în Domeniul Gazelor
Naturale,
Ştefan Cosmeanu
ANEXĂ
CODUL TEHNIC al gazelor naturale comprimate pentru
vehicule
1. Scop şi obiective. Domeniu de aplicare
1.1. Scop
1.1.1. Codul tehnic al gazelor naturale comprimate
pentru vehicule (GNCV), denumit în continuare Cod tehnic al GNCV, are
ca scop promovarea cerinţelor
tehnice minime specifice gazelor naturale comprimate utilizate drept
combustibil pentru vehicule, precum şi definirea autorităţilor statului care, prin legislaţia în vigoare, au atribuţii şi competenţe în domeniul producerii, stocării, distribuţiei şi furnizării GNCV, al recipientelor de stocare a
GNCV, respectiv în domeniul echipamentelor şi instalaţiilor montate
pe vehiculele care utilizează
acest tip de combustibil.
1.1.2. Cerinţele tehnice minime pentru producerea, stocarea, distribuţia, furnizarea şi utilizarea GNCV au la bază norme şi standarde
europene şi internaţionale.
1.1.3. Cerinţele tehnice prevăzute
în Codul tehnic al GNCV sunt menite să ofere cadrul de reglementări necesare pentru introducerea pe teritoriul României a vehiculelor
care utilizează drept
combustibil gazele naturale comprimate, în condiţii de siguranţă,
stabilitate şi eficienţă economică.
1.1.4. Codul tehnic al GNCV este elaborat de
Autoritatea Naţională de Reglementare în Domeniul Gazelor
Naturale (ANRGN), în colaborare cu Inspecţia de Stat pentru Controlul Cazanelor, Recipientelor sub Presiune şi Instalaţiilor de Ridicat (ISCIR) şi Regia Autonomă
„Registrul Auto Român" (RAR).
1.1.5. Anexa nr. 1 conţine definirea abrevierilor şi a termenilor utilizaţi în cadrul prezentului cod tehnic, precum şi o serie de termeni specifici domeniului GNCV.
1.2. Obiective
Codul tehnic al GNCV are următoarele obiective:
a) stabilirea cerinţelor tehnice pentru activităţile de bază
legate de infrastructura de producere, stocare, distribuţie,
furnizare şi utilizare a GNCV;
b) stabilirea condiţiilor generale de calitate a gazelor naturale pentru utilizarea
drept combustibil pentru vehicule;
c) stabilirea cadrului general privind autorizarea şi licenţierea în domeniul GNCV;
d) precizarea condiţiilor generale privind măsurarea cantităţilor
de GNCV;
e) stabilirea cerinţelor tehnice pentru introducerea pe piaţa din România a vehiculelor care utilizează drept combustibil GNCV;
f) transmiterea fluxurilor informaţionale de la titularii de autorizaţii/licenţe către autorităţile competente;
g) precizarea modalităţilor de exercitare a controlului şi inspecţiilor în
domeniul GNCV.
1.3. Domeniu de aplicare
1.3.1. Prevederile Codului tehnic al GNCV se aplică obligatoriu:
- agenţilor economici care desfăşoară activităţi de producere, depozitare, distribuţie şi furnizare a GNCV;
- persoanelor fizice autorizate care desfăşoară activităţi în
domeniul GNCV.
1.3.2. Codul tehnic al GNCV face referire şi la activităţile conexe, respectiv:
- execuţia echipamentelor pentru utilizarea GNCV drept combustibil la
vehicule;
- comercializarea echipamentelor de utilizare a GNCV;
- instalarea echipamentelor de utilizare a GNCV;
- întreţinerea, repararea şi
verificarea periodică a
echipamentelor de utilizare a GNCV;
- autorizarea si utilizarea vehiculelor care folosesc
drept combustibil GNCV.
1.3.3. Codul tehnic al GNCV vine în sprijinul
investitorilor români sau străini
pentru a le facilita informarea printr-un document unic asupra reglementărilor tehnice aplicabile utilizării GNCV.
1.4. Principalele caracteristici ale GNCV
1.4.1. GNCV se produce prin comprimarea la presiuni
cuprinse între 20 - 25 MPa (200 - 250 bar) a gazelor naturale preluate din
conductele colectoare, de transport sau de distribuţie.
1.4.2. Gazele naturale din România au indice Wobbe
cuprins între 37,8 şi 56,6
MJ/m3.
1.4.3. Cifra octanică corespunzătoare
metanului (CH4) este cuprinsă între 125 şi 130.
1.4.4. Presiunea maximă de stocare a GNCV în recipientul-rezervor al vehiculului este de 20
MPa (200 bar).
1.4.5. Densitatea relativă a gazelor naturale din România este cuprinsă între 0,55 şi 0,7 kg/m3.
1.4.6. Temperatura de autoaprindere a GNCV este în jur
de 540°C.
1.5. Avantajele principale ale utilizării GNCV
1.5.1. Experienţa unor state din Comunitatea Europeană (Italia, Franţa,
Germania) şi de pe continentul
american (Argentina, S.U.A., Canada) dovedeşte oportunitatea şi
avantajele introducerii în România a vehiculelor care utilizează GNCV drept combustibil. In anexa nr. 2
sunt prezentate o serie de caracteristici comparative ale următorilor combustibili: benzină, motorină, gaz petrolier lichefiat, GNCV.
1.5.2. Experienţa acumulată în
peste 20 de ani de utilizare a acestui tip de combustibil, precum şi progresele tehnologice ale producătorilor de echipamente au demonstrat următoarele avantaje importante ale folosirii
GNCV comparativ cu folosirea altor tipuri de combustibili:
- rezistenţă bună la şoc datorită condiţiilor impuse
recipientelor, rezervoarelor şi
conductelor;
- realizarea mai uşoara a amestecului de combustie decât la combustibilii tradiţionali;
- combustie lentă cu zgomot redus;
- protecţie ridicată la
aprinderea instalaţiilor din
vehicule;
- combustibil netoxic;
- compoziţie chimică simplă şi emisii mai puţin
poluante (reducerea emisiei de C02 cu aproximativ 25%);
- densitatea mai mică decât a aerului face uşor de depistat scăpările accidentale, evacuarea făcându-se prin sisteme de ventilare naturală;
- grad ridicat de diluţie în aer în cazul scăpărilor accidentale
de combustibil;
- eliminarea posibilităţilor de explozie a recipientului-rezervor de GNCV datorită sistemelor de protecţie.
1.5.3. Programul elaborat de Comisia Europeană preconizează ca 10% din numărul
vehiculelor din Europa să fie
alimentate cu GNCV până în
anul 2020.
1.5.4. Atingerea acestui scop impune asigurarea
infrastructurii necesare pentru alimentarea cu GNCV a vehiculelor pe toate
drumurile europene, inclusiv pe cele din România.
2. Stabilirea cerinţelor tehnice pentru activităţile de bază legate de infrastructura de producere, stocare, transport, distribuţie şi utilizare a GNCV
2.1. Anexa nr.3 cuprinde legislaţia relevantă, lista standardelor neobligatorii si o parte din bibliografia în
domeniul GNCV.
2.2. Infrastructura necesară în vederea producerii, stocării şi distribuţiei GNCV cuprinde următoarele elemente:
a) conducta de racordare la conductele colectoare/de
transport/de distribuţie a
gazelor naturale, după caz;
b) postul/staţia de reglare-măsurare
a gazelor naturale;
c) unitatea de comprimare a gazelor naturale;
d) unitatea de stocare a GNCV;
e) pompa de alimentare cu GNCV a recipientului-rezervor
al vehiculului;
f) bateria de recipiente-butelii pentru transportul
GNCV.
2.3. Instalaţiile destinate producerii, stocării şi distribuirii
GNCV se realizează numai cu
echipamente noi.
2.4. Racordarea la conductele de gaze naturale se
realizează conform reglementărilor în vigoare, atât din punctul de
vedere al accesului la sisteme, cât şi din punctul de vedere al proiectării şi execuţiei obiectivelor necesare în sectorul
gazelor naturale.
2.5. Postul/staţia de reglare-măsurare
a gazelor naturale se proiectează şi se execută în conformitate cu reglementările specifice.
2.6. Unitatea de comprimare a gazelor naturale
cuprinde, în funcţie de
capacitate, unul sau mai multe compresoare, conducte sub presiune de aspiraţie şi refulare, sisteme de automatizare-protecţie şi vase de
expansiune.
2.7. Unitatea de stocare are rolul de a stoca GNCV la
o presiune de 25 MPa (250 bar), în vederea asigurării umplerii rapide a recipientelor-rezervor ale vehiculelor.
2.8. Stocarea este asigurată în:
a) recipiente, executate şi certificate în conformitate cu prevederile Hotărârii Guvernului nr. 584/2004 privind
stabilirea condiţiilor de
introducere pe piaţă a
echipamentelor sub presiune, cu modificările şi completările ulterioare;
b) recipiente-butelii metalice transportabile, cadre şi baterii de recipiente-butelii metalice
transportabile, executate şi
certificate în conformitate cu prevederile Hotărârii Guvernului nr. 941/2003 privind stabilirea condiţiilor de introducere pe piaţă şi utilizare repetată a echipamentelor sub presiune, cu modificările şi completările ulterioare.
2.9. Atribuţiile şi competenţele privind regimul de autorizare, inspecţie tehnică periodică în
exploatare şi repararea
recipientelor, recipientelor-butelii metalice transportabile, cadrelor şi bateriilor de recipiente-butelii
metalice transportabile, precum şi a instalaţiilor
aferente producerii, stocării şi distribuirii GNCV (cu excepţia instalaţiei de alimentare cu gaze naturale, inclusiv instalaţia de filtrare şi măsurare a
acestora, compresorul şi
pompele de alimentare a vehiculelor) revin ISCIR care elaborează norme tehnice specifice pentru această categorie de echipamente sub presiune.
2.10. In vederea optimizării alimentării
vehiculelor şi pentru
limitarea numărului de cicluri
oprire-pornire, recipientele-butelii de stocare a GNCV se conectează prin conducte sub presiune adecvate şi robinete comandate printr-un sistem de
automatizare supravegheat prin calculator.
2.11. Staţiile de distribuţie
a GNCV pot fi:
- staţie
de distribuţie-mamă - cu conectare directă la conductele colectoare, de transport şi/sau de distribuţie; schema de principiu a unei astfel de staţii de alimentare cu GNCV este prezentată în anexa nr. 4;
- staţie de distribuţie-fiică - fără conectare la
conductele colectoare, de transport şi/sau de distribuţie
gaze naturale.
2.12. Staţia de distribuţie-fiică livrează GNCV din recipientele-butelii de stocare a GNCV preluate de la staţiile de distribuţie-mamă.
Transportul rutier al recipientelor-butelii de stocare GNCV se face în
conformitate cu prevederile Ordonanţei Guvernului nr. 48/1999 privind transportul rutier al mărfurilor periculoase, aprobată cu modificări prin Legea nr. 122/2002.
2.13. Staţiile de distribuţie
a GNCV sunt dotate cu sisteme de măsurare adecvate, racorduri flexibile prevăzute cu robinet normal-închis şi cuplaj de conectare la recipientul-rezervor de GNCV al
vehiculului.
2.14. Normele şi procedurile privind montarea/instalarea/ asamblarea echipamentelor
sub presiune pentru echiparea instalaţiilor destinate producerii, stocării şi distribuirii
GNCV intră în atribuţiile şi competenţele
ISCIR.
2.15. Normele tehnice pentru proiectarea şi execuţia infrastructurii aferente staţiilor de distribuţie
a GNCV sunt elaborate luându-se în considerare prevederile legislaţiei europene specifice şi sunt avizate de instituţiile abilitate conform legislaţiei în vigoare (Ministerul Administraţiei şi Internelor - Inspectoratul General pentru Situaţii de Urgenţă etc).
3. Condiţii generale de calitate a gazelor naturale comprimate utilizate
drept combustibil pentru vehicule
3.1. La intrarea în staţia de comprimare aferentă staţiei de
distribuţie a GNCV gazele
naturale preluate din conductele colectoare/de transport/de distribuţie gaze naturale se recomandă să îndeplinească
condiţiile de calitate din
standardul SR EN ISO 15403 „Gaz natural -Descrierea calităţii gazelor naturale pentru utilizare
drept combustibil sub formă de
gaz natural comprimat pentru vehicule".
4. Cerinţe privind protecţia mediului
4.1. La proiectarea, execuţia şi exploatarea
obiectivelor aferente producerii, stocării şi distribuţiei GNCV se respectă prevederile legislaţiei interne şi europene specifice GNCV privind protecţia mediului.
5. Autorizarea şi licenţierea în domeniul GNCV
5.1. Regimul juridic al autorizării obiectivelor şi al licenţierii agenţilor economici care desfăşoară activităţi comerciale de producere,
stocare, distribuţie şi
furnizare a GNCV
5.1.1. Infiinţarea de noi obiective aferente producerii, stocării şi distribuţiei
GNCV, funcţionarea şi modificarea unor capacităţi existente se realizează de către agenţi
economici după obţinerea autorizaţiilor precizate de reglementările în domeniu, emise de ANRGN.
5.1.2. Solicitanţii de autorizaţii
sunt persoane juridice române sau străine, cu sediul în România.
5.1.3. Autorizaţiile conţin, după caz, prevederi referitoare la:
- drepturile conferite prin autorizaţie;
- condiţionări, limitări şi restricţii
privind continuitatea şi
nivelurile de funcţionare a
obiectivelor autorizate;
- interdicţii şi sarcini
privind securitatea persoanelor, protecţia proprietăţii şi a mediului înconjurător, afectarea unor activităţi de interes public;
- delimitarea zonei de protecţie şi de siguranţă;
- conţinutul servitutii conform prevederilor legale în vigoare;
- date tehnice privind obiectivul autorizat.
5.1.4. In vederea desfăşurării de activităţi comerciale de producere, stocare,
distribuţie şi furnizare a GNCV agenţii economici sunt licenţiaţi de către ANRGN.
5.1.5. Titularii de licenţe au obligaţia să desfăşoare activităţi
comerciale conform drepturilor conferite prin licenţă
în condiţii de siguranţă,
eficienţă economică şi de protecţia
mediului.
5.1.6. Licenţele acordate de ANRGN agenţilor economici precizează condiţiile de
valabilitate specifice fiecărui
tip de licenţă.
5.1.7. Condiţiile de valabilitate a licenţei conţin, după caz, următoarele prevederi principale:
- drepturile conferite titularului de licenţă;
- interdicţii şi sarcini
privind securitatea persoanelor, protecţia proprietăţii şi a mediului înconjurător, afectarea unor activităţi de interes public;
- asigurarea egalităţii de tratament a participanţilor la piaţa GNCV;
- prezervarea unui mediu concurenţial normal prin evitarea dezechilibrelor
pe piaţa GNCV şi a practicilor anticoncurenţiale;
- obligativitatea pentru titularii de licenţe de a respecta standardele de performanţă referitoare la calitatea serviciilor de
furnizare a GNCV către
consumatori şi de a prezenta
rapoarte anuale privind îndeplinirea cerinţelor specificate în standardele de performanţă;
- obligativitatea pentru titularii de licenţe de a furniza informaţii autorităţilor competente.
5.1.8. ANRGN, în colaborare cu factorii cu atribuţii în domeniul GNCV (RAR, ISCIR,
Ministerul Administraţiei şi Internelor - Comandamentul pentru
Situaţii de Urgenţa etc.) elaborează Regulamentul privind acordarea autorizaţiilor de înfiinţare,
funcţionare şi modificare a obiectivelor pentru
producerea, stocarea şi
distribuţia GNCV şi a licenţelor pentru desfăşurarea
de activităţi comerciale de
producere, stocare, distribuţie
şi furnizare a GNCV.
5.2. Autorizarea şi verificarea personalului care desfăşoară activităţi în domeniul GNCV
5.2.1. Persoanele fizice care proiectează, execută şi exploatează obiectivele din domeniul producerii, stocării şi distribuţiei GNCV
sunt autorizate de ANRGN, în limita competenţelor conferite prin lege.
5.2.2. Autorizarea se realizează în baza prevederilor unui regulament care
este elaborat de ANRGN.
5.2.3. Autorizarea personalului se face pe bază de examen.
5.2.4. Participanţii la examen fac dovada îndeplinirii unor condiţii referitoare la studii şi practică în domeniul proiectării, execuţiei şi exploatării în sectorul gazelor naturale.
5.2.5. Candidatul declarat admis în urma examenului
susţinut primeşte calitatea de instalator autorizat GNCV,
atestată prin legitimaţie.
5.2.6. ISCIR elaborează reglementări
referitoare la autorizarea personalului care desfăşoară activităţi de proiectare, execuţie, întreţinere, reparare şi
verificare periodică a
recipientelor-butelii de GNCV.
5.2.7. RAR elaborează reglementări referitoare
la autorizarea personalului care desfăşoară activităţi de proiectare, execuţie, întreţinere, reparare şi
verificare periodică a instalaţiilor şi echipamentelor de pe vehiculele care utilizează GNCV drept combustibil.
6. Măsurarea GNCV
6.1. Măsurarea cantităţilor
de GNCV se face în conformitate cu reglementările europene în domeniu.
6.2. Cantităţile de GNCV se exprimă în unităţi de masă [kg] şi/sau, după caz, în
unităţi de energie.
6.3. Sistemul de măsurare utilizat în staţia de distribuţie este
prevăzut cu dispozitive de
indicare a preţului unitar şi a sumei totale de plată.
6.4. Aparatele şi sistemele de măsurare
îndeplinesc condiţiile impuse
de legislaţia metrologică în vigoare, pentru a fi utilizate în
tranzacţii comerciale.
7. Vehicule care utilizează combustibil GNCV
7.1. Categoriile de vehicule care utilizează GNCV sunt:
a) vehicule noi echipate de producător cu echipamentul necesar pentru
utilizarea GNCV drept combustibil;
b) vehicule adaptate prin instalarea de echipamente noi
pentru utilizarea GNCV drept combustibil.
7.2. Vehiculele din categoria prevăzută la pct. 7.1 lit. a) sunt omologate în conformitate cu Regulamentul
nr. 110 CEE-ONU, partea a ll-a.
7.3. Vehiculele din categoria prevăzută la pct. 7.1 lit. b) sunt echipate cu instalaţii de alimentare cu GNCV omologate în
conformitate cu Regulamentul nr. 115 CEE-ONU sau certificate de RAR. Instalaţiile certificate sunt compuse din
dispozitive omologate în conformitate cu Regulamentul nr. 110 CEE-ONU, partea
I.
7.4. Normele şi procedurile privind producerea, importul, vânzarea, instalarea,
întreţinerea, repararea,
verificarea periodică şi utilizarea echipamentelor pentru
vehiculele care utilizează
drept combustibil GNCV intră
în atribuţiile şi competenţele RAR.
8. Controlul în domeniul GNCV
8.1. Autorităţile competente pentru control în domeniul GNCV sunt, conform
competentelor si atribuţiilor
specifice: ANRGN, ISCIR şi
RAR.
8.2. Controlul efectuat de ANRGN se exercită conform prevederilor unui regulament
specific domeniului GNCV.
8.3. ISCIR şi RAR elaborează
reglementări specifice pentru
controlul activităţilor din
domeniul GNCV care intră în
competenţa şi atribuţiile fiecărei
autorităţi.
9. Schimbul şi transmiterea de informaţii
9.1. Informarea ANRGN
9.1.1. Agenţii economici din domeniul producerii, stocării, distribuţiei şi furnizării GNCV au obligaţia
să pună la dispoziţia ANRGN informaţiile
necesare pentru desfăşurarea
în bune condiţii a activităţii acesteia.
9.1.2. Titularii sau solicitanţii de autorizaţii şi/sau licenţe, după caz, sunt
obligaţi să transmită la ANRGN informaţii
conform prevederilor reglementărilor în vigoare.
9.1.3. ANRGN poate solicita orice informaţii, înregistrări şi documente ale
titularilor de autorizaţii şi/sau licenţe, cu respectarea regimului legal al acestora, pe care le consideră legate în vreun fel de afacerile şi activităţile acestora în domeniul producerii, stocării, distribuţiei şi furnizării GNCV, pentru asigurarea îndeplinirii condiţiilor de valabilitate a autorizaţiilor şi/sau licenţelor.
9.1.4. ANRGN utilizează aceste informaţii
numai în scopul pentru care sunt furnizate, obligându-se să asigure confidenţialitatea acestora.
9.1.5. Furnizarea de către agenţii
economici de informaţii
incorecte, incomplete sau eronate, dacă nu a fost săvârşită în astfel de condiţii încât, potrivit legii, să fie considerată
infracţiune, constituie
contravenţie şi se sancţionează conform
prevederilor legislaţiei în
vigoare.
9.1.6. Orice comunicare, accept, confirmare sau altă informaţie cerută se face
în scris şi se transmite prin
fax sau e-mail, cu condiţia
ca, după caz, originalul să se depună prin curier sau servicii poştale la adresa ANRGN
ori a titularului sau solicitantului de autorizaţie şi/sau licenţă.
9.2. Informarea RAR şi ISCIR
ISCIR şi
RAR elaborează reglementări proprii privind transmiterea de către agenţii economici a informaţiilor referitoare la activităţile de proiectare, execuţie, întreţinere,
reparare şi verificare
periodică a echipamentelor sub
presiune pentru echiparea instalaţiilor destinate producerii, stocării şi distribuirii
GNCV, respectiv pentru echipamentele instalate pe vehiculele care utilizează drept combustibil GNCV.
10. Dispoziţii tranzitorii şi finale
10.1. Titularii autorizaţiilor/licenţelor
din domeniul GNCV, precum şi
persoanele fizice autorizate de ANRGN îşi desfăşoară activitatea în conformitate cu
prevederile prezentului cod tehnic şi ale reglementărilor
specifice.
10.2. Titularii de autorizaţii/licenţe din
domeniul gazelor naturale şi
agenţii economici interesaţi pot propune norme tehnice, în vederea
aprobării de către ANRGN.
10.3. Prezentul cod tehnic intră în vigoare la data publicării în Monitorul Oficial al României,
Partea I.
10.4. Prezentul cod tehnic va fi revizuit, actualizat şi modificat de către ANRGN în colaborare cu ISCIR şi RAR, după
consultarea prealabilă a agenţilor economici din domeniul GNCV, periodic
sau ori de câte ori intervine un eveniment legislativ relevant.
10.5. Anexele nr. 1-4 fac parte integrantă din prezentul cod tehnic.
ANEXA Nr. 1 la Codul tehnic al GNCV
TERMINOLOGIE SI ABREVIERI
1. Terminologie utilizată în domeniul GNCV:
presiune de rupere - presiunea
care duce la avarii şi la
pierderi ulterioare de fluid prin înveliş;
dispozitiv de declanşare la deplasare bruscă - dispozitiv montat pe distribuitorul
de GNCV care închide debitul în cazul deplasării bruşte a
vehiculului;
dispersie în cascadă - reprezintă permiterea utilizării
eficiente a instalaţiei de
înmagazinare de gaz prin împărţirea sa în porţiuni care operează
la diferite niveluri de presiune;
instalaţie de comprimare - instalaţie care comprimă gazele naturale, constând din unul sau mai multe compresoare cu
conductele şi echipamentele
aferente;
compresor - utilaj care
creşte presiunea gazelor de la
un nivel scăzut la un nivel
superior de presiune;
recipient-butelie - recipient
sub presiune folosit pentru stocarea şi transportul GNCV;
presiunea maximă admisibilă de lucru - presiunea maximă la care echipamentul este proiectat să funcţioneze în condiţii
de siguranţă;
distribuitor - instalaţie prin intermediul căreia vehiculul este alimentat cu GNCV;
instalaţie de uscare - sistem prin care este
eliminat conţinutul de apă din gazele naturale înaintea unităţii de comprimare;
staţie de distribuţie - locaţie în care GNCV este distribuit în recipientul-rezervor al
vehiculului;
conducte flexibile de combustibil - furtunuri prin care este distribuit GNCV;
amestecătorgaz/aer - dispozitiv prin care GNCV
este introdus în admisia motorului (carburator sau injector);
zonă de risc - zona în care există probabilitatea ca un anumit efect negativ
să se producă într-o anumită perioadă de timp şi/sau în anumite circumstanţe;
limita inferioară de explozie - concentraţia de gaze sau vapori inflamabili în aer
sub care atmosfera gazoasă nu
este explozivă;
stocare transportabilă - baterie de recipiente-butelii sau
recipient sub presiune montat permanent pe un vehicul special de transport
rutier, folosit pentru transportul GNCV către alte staţii de
distribuţie a GNCV;
staţie de distribuţie-fiică - staţie de distribuţie
neracordată la o conductă de furnizare a gazelor naturale la care
GNCV este livrat prin transport rutier de la o staţie de distribuţie-mamă racordată la o conductă de
furnizare a gazelor naturale;
distribuţie „on site" - alternativă de distribuţie prin care mai multe vehicule sunt alimentate simultan pentru mai
mult timp;
recipient tampon - recipient
care recuperează gazul din
compresor, care serveşte şi pentru amortizarea variaţiilor de presiune din aspiraţia compresorului;
distanţa de siguranţă - distanţa minimă stabilită între ansamblul staţiei de distribuţie şi structurile
vecine în vederea reducerii riscului producerii de evenimente.
2. Abrevieri
|
1.
|
ANRGN
|
Autoritatea Naţională de Reglementare în Domeniul Gazelor
Naturale
|
|
2.
|
ISCIR
|
Inspecţia de Stat
pentru Controlul Cazanelor, Recipientelor sub Presiune şi Instalaţiilor de Ridicat
|
|
3.
|
RAR
|
Regia Autonomă
„Registrul Auto Român"
|
|
4.
|
GNCV
|
Gaze naturale comprimate pentru vehicule
|
ANEXA Nr. 2*) la Codul tehnic al GNCV
Caracteristici comparative ale principalilor combustibili
|
Combustibil
|
Benzină
|
Motorină
|
GPL
|
GNCV
|
|
Caracteristici
|
|
Stare de agregare
|
Lichidă
|
Lichidă
|
Lichidă/gazoasă
|
Gazoasă
|
|
Densitate faţă de aer [%]
|
4
|
Variabilă >4
|
1,55
|
0,55
|
|
Pragul de auto-aprindere (% în amestec cu aerul)
|
1,2 / 7,6%
|
-
|
1,9 / 9%
|
5 / 15%
|
|
Temperatura de auto-aprindere [°C]
|
280
|
235
|
420 / 480
|
540
|
|
Presiunea în rezervor [bar]
|
1
|
1
|
4 / 5
|
200
|
|
Cifra octanică
|
95/98
|
-
|
92/96
|
25/130
|
|
Puterea calorifică inferioară [kWh/kg]
|
11,7
|
11,4
|
12,8
|
12 / 13,8
|
*) Anexa nr. 2 este reprodusă în facsimil.
ANEXA Nr. 3*) la Codul tehnic al GNCV
LEGISLAŢIE RELEVANTĂ IN DOMENIUL GNCV
1. Legislaţie românească
|
Nr. crt.
|
Act normativ
|
Denumire
|
|
1.
|
H.G. 584/2004
|
Stabilirea condiţiilor de introducere pe piaţă a echipamentelor
sub presiune (preluare Directiva 97/23/EC)
|
|
2.
|
H.G. 95/2003
|
Controlul activităţilor care prezintă pericole de accidente
majore in care sunt implicate substanţe periculoase (preluare Directiva
96/82/CE)
|
|
3.
|
O.G. 48/1999 aprobată prin Legea 122/2002
|
Transportul rutier al mărfurilor periculoase (preluare Directiva
94/55/CE)
|
|
4.
|
H.G. 941/2003
|
Privind stabilirea condiţiilor de
introducere pe piata si utilizare repetata a echipamentelor sub presiune
transportabile
|
|
5.
|
O.G. 80/2000, modificată şi completată de O.G. 34/2005, aprobată
prin Legea 375/2005
|
Certificarea sau omologarea echipamentelor, pieselor de schimb şi
materialelor de exploatare utilizate la vehicule rutiere, precum şi
condiţiile de comercializare şi utilizare a acestora
|
|
6.
|
Ordinul MTCT
nr. 2135/2005
|
Aprobarea Reglementărilor privind omologarea şi certificarea
produselor şi materialelor de exploatare utilizate la vehiculele rutiere,
precum şi condiţiile de introducere pe piaţă a acestora - RNTR 4
|
2. Reglementări
internaţionale
|
Nr.
crt.
|
Act normativ
|
Denumirea
|
|
1.
|
Regulamentul
nr. 110 CEE-
ONU
|
Prevederi uniforme privind aprobarea:
I. Componentelor specifice ale
vehiculelor cu motor care utilizează gaze
naturale comprimate (GNC) pentru sistemul de propulsie.
II. Vehiculelor în legătură cu
instalarea componentelor specifice ale unui tip aprobat pentru utilizarea
gazelor naturale comprimate (GNC) în
sistemul de propulsie
|
|
2.
|
Regulamentul
nr. 115 CEE-
ONU
|
Prevederi uniforme privind aprobarea:
I. Sistemele specifice pentru adaptarea
în vederea utilizării GPL (gaze
petroliere lichefiate) care se instalează în vehiculele cu motor
pentru
utilizarea GPL în sistemul de propulsie
II. Sistemele specifice pentru adaptarea
în vederea utilizării GNC (gaze
naturale comprimate) care se instalează în vehiculele cu motor
pentru
utilizarea GNC în sistemul de propulsie
|
*) Anexa nr. 3 este reprodusă în facsimil.
3. Lista standardelor neobligatorii aplicabile în domeniul
GNCV
Româneşti
|
Nr. crt.
|
Tip standard şi număr
|
Denumire
|
|
1.
|
SR EN ISO
11114-
1:2003/AC:2003
|
Butelii transportabile pentru gaz. Compatibilitate între gazul
conţinut şi materialul buteliilor si robinetelor.
Partea 1: Materiale metalice
|
|
2.
|
SR EN ISO
11114-
2:2003/AC:2003
|
Butelii transportabile pentru gaz. Compatibilitate între gazul
conţinut şi materialul buteliilor si robinetelor. Partea 2: Materiale
nemetalice
|
|
3.
|
SR EN ISO 11114-
3:2003/AC:2003
|
Butelii transportabile pentru gaz.
Compatibilitate între gazul conţinut si materialul buteliilor si robinetelor.
Partea 3: încercare de auto-aprindere în
atmosferă de oxigen
|
|
4.
|
SR ISO 11439:2003
|
Butelii pentru gaz. Butelii de înalta presiune pentru depozitarea
gazelor naturale utilizate drept combustibil la bordul autovehiculelor
|
|
5.
|
SR EN ISO 11116-1:2003
|
Butelii pentru gaz. Filet conic 17E pentru racordarea robinetelor
la buteliile
de gaz. Partea 1: Specificaţii
|
|
6.
|
SR EN ISO 11116-2:2003
|
Butelii pentru gaz. Filet conic 17E
pentru racordarea robinetelor la buteliile de gaz. Partea 2: Calibre pentru
inspecţie
|
|
7.
|
SR EN ISO 15403:2005
|
Gaz natural. Desemnarea calităţii gazului natural pentru
utilizarea drept carburant comprimat pentru vehicule
|
|
8.
|
SR EN 60079-10:2004
|
Aparatura electrica pentru atmosfere explozive gazoase. Partea 10:
Clasificarea ariilor periculoase
|
Internaţionale
|
Nr. crt.
|
Tip standard şi număr
|
Denumire
|
|
1.
|
ISO 11114-4:2005
|
Butelii transportabile pentru gaz - Compatibilitate între gazul
conţinut şi materialul buteliilor si robinetelor -
Partea 4: Metode de încercare pentru selectarea materialelor rezistente la
instabilitatea hidrogenului
|
|
2.
|
ISO 11117:1998
|
Butelii pentru gaz Cap de protecţie a robinetelor şi
dispozitive de protecţie a robinetelor pentru buteliile pentru gaz
industriale şi medicale Proiectare, construcţie şi încercare
|
|
3.
|
ISO 11119-
1:2002
|
Butelii pentru gaz din materiale compozite - Specificaţii şi
metode de încercare ~ Partea 1: Butelii pentru gaz din materiale compozite cu
cercuri de rezistenţă pe circumferinţă
|
|
4.
|
ISO 11119-
2:2002
|
Butelii pentru gaz din materiale compozite Specificaţii şi
metode de
încercare - Partea 2: Butelii pentru gaz din materiale compozite
ranforsate
în întregime cu fibre, cu pereţi metalici despărţitori pentru uniformizarea
încărcăturii
|
|
5.
|
ISO 11119-
3:2002
|
Butelii pentru gaz din materiale compozite - Specificaţii şi
metode de încercare - Partea 3: Butelii pentru gaz din materiale compozite
ranforsate în întregime cu fibre, fără pereţi metalici sau nemetalici
despărţitori pentru
uniformizarea încărcăturii
|
|
6.
|
ISO 11191:1997
|
Butelii pentru gaz - Supape conice E25 pentru conectarea
robinetelor la butelii - Controlul presiunii
|
|
7.
|
ISO 11622:2005
|
Butelii pentru gaz Condiţii pentru umplerea buteliilor pentru gaz
|
|
8.
|
ISO 13338:1995
|
Determinarea agresivităţii gazului sau amestecului de gaze asupra
pereţilor
recipientului
|
|
9.
|
ISO 14469-1:2004
|
Vehicule rutiere - Conducta de conectare pentru realimentarea cu
gaze naturale comprimate (GNC) - Partea 1: conducta de conectare de 20 MPa
(200 bar)
|
|
10.
|
ISO 14469-2
|
Vehicule rutiere - Conducta de realimentare cu gaze naturale
comprimate
(GNC) mărimea 2
|
|
11.
|
ISO 14469-3
|
Vehicule rutiere - Conducta de realimentare cu gaze naturale
comprimate (GNC) la presiunea de 250 bar
|
|
12.
|
ISO 15500-1
|
Elemente componente ale sistemului de alimentare cu gaze naturale
comprimate (GNC) -- Partea 1: Cerinţe generale şi definiţii
|
|
13.
|
ISO 15500-2
|
Elemente componente ale sistemului de alimentare cu gaze naturale
comprimate (GNC) - Partea 2: Performanţe şi metode
generale de testare
|
|
14.
|
ISO 15500-3
|
Elemente componente ale sistemului de alimentare cu gaze naturale
comprimate (GNC) -- Partea 3: Robinet de control
|
|
15.
|
ISO 15500-4
|
Elemente componente ale sistemului de alimentare cu gaze naturale
comprimate (GNC) -- Partea 4: Robinet manual
|
|
16.
|
ISO 15500-5
|
Elemente componente ale sistemului de alimentare cu gaze naturale
comprimate (GNC) -- Partea 5: Robinet cilindric manual
|
|
17.
|
ISO 15500-6
|
Elemente componente ale sistemului de alimentare cu gaze naturale
comprimate (GNC) - Partea 6: Robinet automat
|
|
18.
|
ISO 15500-7
|
Elemente componente ale sistemului de alimentare cu gaze naturale
comprimate (GNC) - Partea 7: Injector de gaze
|
|
19.
|
ISO 15500-8
|
Elemente componente ale sistemului de alimentare cu gaze naturale
comprimate (GNC) - Partea 8: Indicator de presiune
|
|
20.
|
ISO 15500-9
|
Elemente componente ale sistemului de alimentare cu gaze naturale
comprimate (GNC) -- Partea 9: Reglor de presiune
|
|
21.
|
ISO 15500-10
|
Elemente componente ale sistemului de alimentare cu gaze naturale
comprimate (GNC) -- Partea 10: Reglor al debitului de gaze
|
|
22.
|
ISO 15500-11
|
Elemente componente ale sistemului de alimentare cu gaze naturale
comprimate (GNC) - Partea 11: Amestecător gaz/aer
|
|
23.
|
ISO 15500-12
|
Elemente componente ale sistemului de alimentare cu gaze naturale
comprimate (GNC) -- Partea 12: Robinet pentru evacuare cu presiune
|
|
24.
|
ISO 15500-13
|
Elemente componente ale sistemului de alimentare cu gaze naturale
comprimate (GNC) - Partea 13: Dispozitiv pentru evacuare cu presiune
|
|
25.
|
ISO 15500-14
|
Elemente componente ale sistemului de alimentare cu gaze naturale
comprimate (GNC) - Partea 14: Robinet pentru debitul în exces
|
|
26.
|
ISO 15500-15
|
Elemente componente ale sistemului de alimentare cu gaze naturale
comprimate (GNC) -- Partea 15: Compartiment etanş
pentru gaze şi conducte de ventilare
|
|
27.
|
ISO 15500-16
|
Elemente componente ale sistemului de alimentare cu gaze naturale
comprimate (GNC) -- Partea 16: Conducte rigide de combustibil
|
|
28.
|
ISO 15500-17
|
Elemente componente ale sistemului de alimentare cu gaze naturale
comprimate (GNC) - Partea 17: Conducte flexibile de combustibil
|
|
29.
|
ISO 15500-18
|
Elemente componente ale sistemului de alimentare cu gaze naturale
comprimate (GNC) -- Partea 18: Filtru
|
|
30.
|
ISO 15500-19
|
Elemente componente ale sistemului de alimentare cu gaze naturale
comprimate (GNC) - Partea 19: Racorduri
|
|
31.
|
ISO 15500-20
|
Elemente componente ale sistemului de alimentare cu gaze naturale
comprimate (GNC) - Partea 20: Conducta rigidă de combustibil fabricată din alte materiale decât otelul inoxidabil
|
|
32.
|
ISO 15501-1:2001
|
Vehicule rutiere - Elemente componente ale sistemului de
alimentare cu gaze naturale comprimate (GNC) -- Partea 1: Cerinţe de
securitate
|
|
33.
|
ISO 15501-
2:2001
|
Vehicule rutiere - Elemente componente ale sistemului de
alimentare cu gaze naturale comprimate (GNC) - Partea 2: Metode de încercare
|
|
34.
|
ISO/DIS 19078
|
Butelii pentru gaz - Controlul instalaţiilor aferente buteliilor
şi recalificarea
buteliilor de mare presiune pentru depozitarea gazelor naturale
utilizate
drept combustibil la bordul autovehiculelor
|
|
35.
|
ISO /DIS 11439:2000
|
Butelii pentru gaz. Butelii de înaltă presiune pentru depozitarea
gazelor naturale utilizate drept combustibil la bordul autovehiculelor
|
4.
Bibliografie
|
Nr.
crt.
|
Reglementare
|
Denumire
|
|
1.
|
prEN 13638
|
Proiect de standard european pentru staţiile de alimentare cu
GNCV
|
|
2.
|
prEN 13945
|
Proiect de standard european pentru dispozitivele de realimentare
cu GNCV
|
|
3.
|
Organizaţia Mondială de Metrologie Legală-CT 8
|
Reglementare privind măsurarea
combustibililor gazoşi pentru
vehicule (proiectul al III-lea)
|
|
4.
|
NFPA 30
|
Codul lichidelor inflamabile si combustibile
|
|
5.
|
NFPA 52
|
Codul sistemelor de gaze naturale comprimate pentru vehicule
|
|
6.
|
NFPA 54
|
Codul naţional al gazelor naturale
|
|
7.
|
NFPA 55
|
Depozitarea, utilizarea si manipularea gazelor comprimate şi a
fluidelor criogenice în containere mobile sau fixe, recipiente-butelii si
recipiente sub presiune
|
|
8.
|
NFPA 69
|
Sisteme pentru prevenirea exploziilor
|
|
9.
|
NFPA 77
|
Electricitatea statică
|
|
10.
|
NFPA 88A
|
Structuri de parcare
|
|
11.
|
NFPA 99C
|
Sisteme de gaz si de vacuum
|
|
12.
|
NFPA 274
|
Metode de evaluare a performanţelor caracteristicilor la foc ale
izolaţiei conductelor
|
|
13.
|
NFPA 306
|
Controlul pericolului gazelor asupra recipientelor
|
|
14.
|
NFPA 329
|
Intervenţia in cazul scurgerilor de lichide si gaze inflamabile
si combustibile
|
|
15.
|
NFPA 385
|
Recipiente-rezervoare pentru lichide inflamabile si combustibile
instalate pe vehicule
|
|
16.
|
NFPA 497
|
Clasificarea lichidelor, gazelor sau vaporilor inflamabili si amplasarea (clasificarea) instalaţiilor electrice in zonele
proceselor chimice
|
|
17.
|
NFPA 551
|
Ghid pentru evaluarea riscului de incendiu
|
|
18.
|
NFPA 921
|
Ghid de investigare a incendiilor si exploziilor
|
|
19.
|
CGAC-6.4-1998
|
Metode de controlul vizual extern a recipientelor
care conţin gaze naturale utilizate drept combustibil pentru vehicule şi
instalaţiile aferente
|
|
20.
|
FMVSS 304
|
Integritatea recipientelor care conţin gaze naturale comprimate
utilizate drept combustibil pentru vehicule
|
|
21.
|
FMVSS 303
|
Integritatea sistemului aferent
alimentării vehiculelor care utilizează drept combustibil GNCV
|
|
22.
|
ANSI NGV1-1994
|
Dispozitive de conectare în vederea alimentării vehiculelor cu
gaze
|
|
|
(cu completările din 1997 şi 1998)
|
naturale comprimate utilizate drept combustibil
|
|
23.
|
ANSI NGV2-2000
|
Cerinţe esenţiale pentru recipientele care conţin gaze naturale
comprimate utilizate drept combustibil pentru vehicule
|
|
24.
|
ANSI NGV4.1/CSA 12.5-1999
|
Sistemele de distribuţie a GNCV
|
|
25.
|
ANSI NGV4.2/CSA 12.52-1999
|
Conducte pentru sistemele de distribuţie
a GNCV
|
|
26.
|
ANSI NGV4.4/CSA 12.54-1999
|
Dispozitive de declanşare la deplasare bruscă aferente sistemelor
şi conductelor de distribuţie a gazelor naturale
|
|
27.
|
ANSI NGV4.6/CSA 12.56-1999
|
Robinete acţionate manual aferente sistemelor de distribuţie a
GNCV
|
|
28.
|
J 1616
|
Recomandări practice privind utilizarea gazelor naturale
comprimate drept combustibil pentru vehicule
|
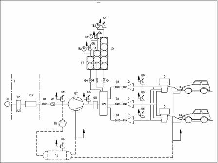
ANEXA Nr. 4*) la Codul tehnic al GNCV
Schema de principiu a unei staţii de distribuţie a GNCV

|
1
|
Conductă de gaze naturale
|
|
2
|
Instalaţie de uscare
|
|
3
|
Contor
|
|
4
|
Robinet de izolare
|
|
5
|
Supapă de sens unic
|
|
6
|
Supapă de siguranţă
|
|
7
|
Compresor
|
|
8
|
Separator de lichid
|
|
9
|
Sistem de control
|
|
10/11/17
|
Recipiente - butelii de stocare
|
|
12
|
Robinet de control al presiunii
|
|
13
|
Distribuitor
|
|
14
|
Pistol de umplere
|
|
15
|
Vas tampon
|
|
16
|
Compresor
|
|
18
|
Manometru indicator
|
*) Anexa nr. 4 este reprodusă în facsimil.